بوی فساد در پس توده گاز متان جنوب تهران

بوی فساد در پس توده گاز متان جنوب تهران

به گزارش بتن آنلاین، دبیر شبکه های مردم نهاد محیط زیست کشور و متخصص حوزه پسماند بااشاره به ردپای اقتصاد سیاه مافیای زباله در توده گاز متان جنوب تهران اظهار داشت: نقطه ای که شهرداری باید به آن نگاه کند قبل از آنکه آرادکوه باشد، در درون خود شهرداری ها است. مشکل درون مراوداتی است که بین بخش هایی از این نهاد و مجموعه های مدیریت پسماند خارج از شهرداری وجود دارد و باید شناسایی شود. به عبارتی همان گلوگاه هایی که از این مسیر ثروت اندوزی می کنند اجازه نمی دهند سیستم اجرائی درست کار کند.



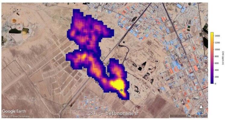
محمد الموتی در گفت و گو با ایسنا، در واکنش به گزارش ناسا درباره ی توده ۵ کیلومتری گاز متان در جنوب شهر تهران اظهار نمود: یکی از مسائلی بسیار عجیب درباره ی این گزارش، تکذیب شهرداری تهران است. شهرداری گفته است که اگر قرار بود چنین پدیده ای وجود داشته باشد چرا پیش از این درباره ی این مورد صحبت نشده است؟ این در حالیست که پاسخ به این سؤال بسیار ساده است. در تمام دنیا اعلام شده که سیستم طیف سنج جدیدی که راه اندازی و استفاده شده از یک تا دو ماهه گذشته آغاز به کار کرده و در ارتباط با سال ۲۰۲۲ است. این توانایی طبیعتا حتی سال قبل وجود نداشته است چه رسد به سالهای پیش از آن. بدین جهت این ابزار، سیستم و تکنولوژی جدید با تمرکز بر پیدا کردن نقاط داغ متان توانسته چنین کشفی را به جهانیان ارائه دهد.

وی اضافه کرد: متاسفانه آن چیزی که بدون این طیف سنج و چنین امکانی همواره در این سال ها گفته می شد، حالا زمینه و مرجع علمی نیز پیدا کرده است.
دبیر شبکه های مردم نهاد محیط زیست و منابع طبیعی کشور درباره ی واکنش شهرداری ها خاظرنشان کرد: تکذیب این مورد مسئله ای کارشناسی و فنی نیست. بهتر است بجای این که بطور مستقیم بروز این پدیده را تکذیب نماییم، با احتیاط تا زمان بررسی و مشاهده اسناد جدیدتر اظهارنظر نماییم.
وی ادامه داد: بخشی از اطلاعات گزارش ناسا انحصارا متعلق به این اداره کل است اما اگر بتوان با مراودات علمی و از راه مراجع علمی داخلی یا منطقه ای درخواست نمود تا این اطلاعات در اختیارمان قرار گیرد به نتایج بهتر با بررسی جزییات بیشتر می رسیم. ناسا تنها بخش اندکی را برای مطالعه در اختیار عموم قرار می دهد.
الموتی تصریح کرد که اصل قضیه را نمی توان تکذیب نمود، چه بسا تایید آن حالا وزن بیشتری خواهد داشت.

الموتی ضمن اشاره به میزان دپوی زباله در ایران بخصوص تهران اظهار داشت: به علت نوع زندگی ما ایرانی ها، این میزان از دپوی زباله تر که درصد تر بودن شان بسیار بالا است اساسا گاز متان تولید می کند.

وی درباره ی سایت آرادکوه در جنوب شهر تهران اظهارکرد: این سایت ۶۰ تا ۷۰ سال است که کار می کند و فناوری جمع آوری و سوزاندن این گاز را نیز ندارد. بدین جهت مسلما این گاز خودرا به شکل یک ستون ابر متانی به قطر ۵ کیلومتر نشان داده است. به عبارتی این ستون رصد شده کاملا ادعاهای قبلی کارشناسان این حوزه را ثابت می کند.

این متخصص حوزه پسماند اضافه کرد: ضمن این که سازمان حفاظت محیط زیست نیز عملا این مورد را پذیرفته است. دفتر مدیریت پسماند سازمان حفاظت محیط زیست برای ما بعنوان مرجع تخصصی این حوزه طبیعتا تایید این مورد است این در حالیست که شهرداری ها این مورد را قبول نمی کنند.

الموتی ضمن اشاره به این که سایت دفع زباله آرادکوه، خود یک مسئله اساسی است اما بروز چنین پدیده ای را تنها ناشی از آرادکوه ندانست و توضیح داد: سیستم جزیره های حرارتی، سیستم خاص گردش هوا در سطح و ارتفاع و تاسیسات موجود در جنوب تهران عمدتاً یکی از محصولات جانبی تولید گاز متان هستند. به عبارتی انبوه کشتارگاه ها و دامداری هایی که در جنوب تهران هستند در یک مساحت بسیار بزرگ تر از آنچه که ما از آرادکوه مدنظر داریم موجب به وجود آوردن این توده گاز شده اند.

وی به دلیلهای گوناگون مجتمع شدن توده گاز متان اشاره نمود و اظهار داشت: به دلیل گردش هوا، بادهای عبوری و... گاز متان به شکل توده در جنوب شهر مجتمع شده است. این پدیده دو عامل اصلی دارد؛ اول تولید گاز از شیرابه ها و زباله تر که قابلیت سوزاندن به علت کهنه بودن تاسیسات در منطقه دفع زباله آرادکوه ندارند و دوم انبوه دامداری های جنوب شهر تهران در شهرستان های ورامین، شهر ری و... موجب تجمع این گاز شده اند چونکه یکی از خروجی های اساسی از دامداری ها، گاز متان است.
سردرگمی در اولویت بندی حل بحران های زیست محیطی
این کارشناس پسماند ضمن اشاره به انباشت معضلات و بحران ها در حوزه های متعدد محیط زیست و منابع طبیعی، مسئله اساسی را پرداختن به ریشه ها دانست و توضیح داد: مسئله فقط انباشت زباله نیست بلکه بحران در حوزه های متعدد محیط زیست سبب شده گرفتار یک سردرگمی مدیریتی برای اولویت بندی با عنایت به منابع محدود شویم همینطور اهمیت موضوعات در ذهن سیاستگذاران و کسانی که اعتبارات این حوزه ها را تعیین می کنند، تعریف شده نیست و به خوبی جا نیفتاده است ازاین رو بخش اصلی این موضوع، پریشانی و سرگردانی مدیریتی در پیدا کردن اولویت ها برای حل موضوع است.

الموتی دومین مسئله را متوجه موضوع پسماند و پساب دانست و افزود: این مورد نیازمند یک پکیج کامل مدیریتی از لحظه تولید تا لحظه دفع یا دفن است. به عبارتی اگر بخواهیم وارد سیاستی شویم که بتوانیم از ظرفیت هایی استفاده نماییم که جلوی این بحران گرفته یا از تبعات آن کم شود فقط نباید در مکانی مانند آرادکوه تاسیسات و تجهیزات مدرن به کار گیریم بلکه مسئله اینست که ما از لحظه نخست تولید زباله باید سرمایه گذاری مان را هدف گذاری نماییم.

دبیر شبکه های مردم نهاد محیط زیست و منابع طبیعی کشور درباره ی رخ ندادن این چنین هدف گذاری در مسئله دوم تصریح کرد: علت رخ ندادن این اتفاق اینست که این بویی که به مشام می رسد بیش از بوی متان، بوی فساد است. در حداقل یک دهه گذشته آنچه اجازه نمی دهد ما اراده هایی را در سطوح تصمیم گیری و تصمیم سازی برای حل مسئله پسماند شاهد باشیم، همین است. تمام این اراده ها نتیجه ای جز شکست نداشته است. عوامل شکست، مجموعه ای هستند که اجازه نمی دهند برنامه ها به نتیجه برسند یا درست اجرا شوند.

وی به بیان مثالی پرداخت و اظهار داشت: بعنوان نمونه برنامه تفکیک از مبدأ به طور گسترده انجام و بخشی نیز به فرهنگ عمومی تبدیل شد، به صورتی که نسل جدید بعنوان یک رفتار شهروندی معمولی و مطلوب با تفکیک زباله غریبه نیستند و خود به خود این مورد را پذیرفته اند.
به فرهنگ سازی برای کاهش تولید زباله کمتر پرداخته شده است
الموتی مرحله پیش از تفکیک زباله را فرهنگ سازی در تولید زباله دانست که کمتر به آن پرداخته شده است و توضیح داد: از بسته بندی محصولاتی که مورد مصرف مردم است تا اساس فرهنگ خرید نیازهای روزمره زندگی باید بگونه ای باشد که کمترین زباله را مردم تولید کنند. ما در مرحله تولید و تفکیک باید زیرساخت مناسبی را ایجاد می کردیم همینطور برای مرحله حمل و نقل پسماندها برای رسیدن به سایت های پردازش اقدامات مجزا انجام دهیم. برای سمی تریلرها (خودروهای بزرگ انتقال زباله به مراکز دفع پسماند) که محل های دپو قبل از مرحله آخر هستند باید بطور جداگانه برنامه ریزی های جدی و حرفه ای در مدیریت شهری انجام می شد. بعلاوه در سایت های زباله برای دفع و دفن، تفکیک و پردازش نهایی اقداماتی صورت گیرد. تجهیزات و تاسیسات لازم در سایت ها بخصوص در حوزه لوله گذاری ها که انتقال گازها را به مکانی که بتواند تبدیل به سوخت شود، صورت گیرد سپس از انرژی تولیدی آن سوخت استفاده نماییم اما متاسفانه برای تمامی این موارد نیز کم کار کرده ایم.

این متخصص حوزه پسماند مرحله قبل تولید پسماند را توجه به تولید محصول توسط کارخانه ها و صنایع دانست و اظهار داشت: برای ۱۵۰ گرم چیپس، یک چهارم بسته بندی امروز معمول بازار کافی است اما بسته بندی چهار برابر حجم ۱۵۰ گرم چیپس موجود در بسته موجب می شود برای هر بسته چیپس و پفک چهار برابر پسماند بیشتر در مرحله تولید کارخانه ای داشته باشیم.
لزوم ایجاد زیرساخت های تاسیساتی در آرادکوه
وی تصریح کرد: نکته قابل توجه اینست که ما امروز در مکانی مانند آرادکوه حتما زیرساخت تاسیساتی ایجاد نماییم چونکه گاز تولید می شود. بدین جهت میتوان با سیستم لوله گذاری های فنی که در خیلی از نقاط دنیا کار شده، گاز را به سمت تولید انرژی هدایت کرد. هرچند تولید این انرژی در مرحله اول زیرساختی بسیار گران است و همین مساله نیز سبب شده که شهرداری ها توانمندی سرمایه گذاری اولیه برای انجام این اقدام را نداشته باشند، آن هم در سایت هایی که دهه هاست، فعالیت می نمایند و انباشت زباله و پسماند به قدری وحشتناک شده که تنها شاهد کوه هایی از زباله هستیم.

الموتی درکنار اولویت اول مدیریتی به پیشنهاد برای مکان یابی جدید به جهت دفع و دفن زباله پرداخت و افزود: با این پیش فرض که ما برای مسئله تولید پسماند اقدامات فرهنگی در خانواده، مدارس، صداوسیما، خبرگزاری ها برای مدیریت پسماند خانگی و فروشگاهی انجام داده و زیرساخت های حمل و نقل را بوجود آورده باشیم، باز هم اولویت اول تجهیزات و زیرساخت های انتقال گاز تولیدی برای تولید سوخت است، یعنی جهت استفاده از انرژی تولیدشده از گاز متان همواره باید به مکان یابی سایت های جدید بپردازیم.

دبیر شبکه های مردم نهاد محیط زیست و منابع طبیعی کشور افزود: سایتی مانند آرادکوه در جایی قرار گرفته که خطر نفوذ به آبخوان را تقریباً در آن نقطه نداریم و احتمال سرایت شیرابه به آبخوان ها بسیار ضعیف است اما در هر نقطه دیگری در جنوب تهران ایجاد سایت جدید این خطر را چندین برابر می کند. اگر ما نتوانیم از لحظه اول تمام پیش فرض ها و زیرساخت های لازم را آماده نماییم اساسا با آلوده و مسموم شدن بسیار زیاد آب های زیرزمینی به دلیل نفوذ شیرابه ها مواجه خواهیم بود.
لزوم گرفتن تصمیمی اساسی برای آرادکوه
وی تصریح کرد: پیدا کردن مکانی که واقعا بتوان سیستم لندفیل (محل دفن زباله) را در آن درست انجام داد تا نفوذ شیرابه به آبخوان ها صورت نگیرد، بسیار با محدودیت مواجه می باشد. به عبارتی جانمایی آرادکوه شاید ۷۰ سال پیش صورت گرفته باشد اما تقریباً انتخابی بی نقص بوده چونکه کمترین ضربه را به آبخوان ها می زند اما اساسا دیگر با این روش نمی تواند ادامه دهد. در نتیجه باید برای آرادکوه یک تصمیم اساسی بگیریم و این تصمیم تا وقتی که بوی فساد می آید، خیلی سخت است.
مافیای پسماند عامل مدیریت نادرست پسماند
این متخصص حوزه پسماند باتوجه به سیستم مدیریت پسماند در دو دهه اخیر خاطرنشان کرد: این سیستم دارای یک شبکه پیچیده ای است. بر گنج نهانی نشسته و از پسماند تولیدی مردم در حال ثروت اندوزی است. افراد این شبکه به حفظ این شبکه و فرآیندی که آنرا زنده نگه دارد، کمک می کنند. به عبارتی از لحظه تولید کارخانه ای محصول تا تولید پسماند در خانه ها، فروشگاه ها، تفکیک از مبدأ، پردازش و انتقال هر کدام را بخواهیم به سمت بهبود ببریم، به اقتصاد سیاه این شبکه فاسد ضربه زده ایم.

وی اضافه کرد: این شبکه تا مدت زمانی می توانند به اقدامات خود ادامه دهند چون طبیعت همواره از ما و هر شبکه فاسدی قوی تر است ازاین رو طبیعت حضور خودرا به این شکل و انباشت توده گاز متانی که بوی نامطبوع کشنده را متصاعد می کند، به ما نشان داده است و اینجاست که مسؤلان، تصمیم سازان و سیاست گذاران ناگهان متوجه سیستمی خواهند شد که حداقل در این دو دهه داشته کار می کرده اما تازه بوی خودرا نشان داده است. متوجه فریاد کارشناسانی می شوند که سال ها این مورد را مطرح کرده اند. این شبکه به هم پیوسته آن چنان از هم همدیگر پشتیبانی می کنند که تصمیمات درست نیز در سلسله مراتب خود گرفتار شکست و فراموشی می شود یا به شکل دیگری اجرا می شوند که نتیجه ای ناگوار دارد. مسؤلان نیز با مشاهده ظاهر تصمیم گرفته شده از فکر آن خارج و باردیگر گرفتار سرگردانی می شوند.

شهرداری تهران در این عرصه به یک فروماندگی رسیده اما نقطه ای که شهرداری تهران باید به آن نگاه کند قبل از آنکه آرادکوه باشد، در درون خود شهرداری ها است. مشکل درون مراوداتی است که بین بخش هایی از این نهاد و مجموعه های مدیریت پسماند خارج از شهرداری وجود دارد و باید شناسایی شود.الموتی ضمن اشاره به این که ما راهی جز سرمایه گذاری جدی و همزمان در تمام مراحل شش گانه مدیریت پسماند از تولید، تفکیک، انتقال، پردازش، دفع و دفن نداریم، تاکید: نقطه هایی را که جلوی موفقیت هر یک از این سرمایه گذاری ها را می گیرد، را باید پیدا نماییم و قبل از آنکه باردیگر گرفتار شکست شوند، جلوی آنرا بگیریم.

به گفته این متخصص حوزه پسماند، در این حوزه باید انصاف نیز داشت چونکه حداقل در یک دهه گذشته تلاشهای بسیاری صورت گرفت تا جلوی ‌پریشانی دراین حوزه گرفته شود اما به علل ذکر شده این تصمیم ها به شکست انجام شد و مدیران ما گرفتار یک یاس مدیریتی شدند. شهرداری تهران نیز واقعا در این عرصه به یک فروماندگی رسیده اما نقطه ای که شهرداری تهران باید به آن نگاه کند قبل از آنکه آرادکوه باشد، در درون خود شهرداری ها است. مشکل درون مراوداتی است که بین بخش هایی از این نهاد و مجموعه های مدیریت پسماند خارج از شهرداری وجود دارد و باید شناسایی شود. به عبارتی همان گلوگاه هایی که از این مسیر ثروت اندوزی می کنند و اجازه نمی دهند، سیستم اجرائی درست کار کند. بعد از توجه به این فسادی که در بوی متان خودرا نشان داده است، میتوان با سرمایه گذاری بطور همزمان در همه این مراحل در یک تا دو دهه آینده موفق شد تا واقعا مسئله ای به نام پسماند نداشته باشیم یا حداقل پسماند جزو مسائل مان نباشد و موضوعی مدیریت شده باشد.

وی تصریح کرد: بطور کلی ما در حوزه مدیریتی در سایت های گوناگون در شهرهای بزرگ با دو مشکل عمده مواجه هستیم. ابتدا با انبوهی از تولید زباله ها که میتوان در کم ترین حالت آنها را نصف کرد. به عبارتی ۷۰۰۰ تن زباله تهران را میتوان به اقداماتی در حوزه تفکیک و تولید به ۳۵۰۰ تن رساند. بدین ترتیب مدیران شهرداری ها با یک زباله جمع آوری شده بسیار بالاتر از حد استاندارد مواجهند مشکل بعدی گرفتاری در پیدا کردن مکان مناسب برای دپوی زباله ها با عنایت به نوع قرار گرفتن آبخوان ها و حوضه های آبریز است. محل های دفن زباله را مانند اروپا، آمریکا و جنوب شرق آسیا باید در بالاترین حد استاندارد طراحی و اجرا کرد تا نشتی شیرابه نداشته باشیم.

الموتی تصریح کرد: این مسئله بطور مستقیم با سلامت انسان رابطه دارد و جای شوخی ندارد. مدیریت پسماند و پساب یک مسئله اولویت دار است که می تواند در کل کشور تبدیل به بحران درجه یک شود و اگر به مرحله ای برسیم که اعتبارات واقعی تعیین شود و شهرداری ها در تنگنا نباشند، بحران حل می شود.
نفوذ شیرابه به آبخوان های قزوین
این متخصص حوزه پسماند به سایت محمد آباد قزوین اشاره نمود و توضیح داد: این سایت یکی از فاجعه هایی است که در کشور رخ داده چونکه جانمایی آن دقیقا بر لبه یکی از بزرگترین آبخوان های یکپارچه کشور در دشت قزوین است و با این که پیشبینی های بسیار جدی در دهه گذشته برای راه اندازی آن شد اما کوچکترین زیرساختی برای راه اندازی سایت صورت نگرفت و الان با نفوذ وحشتناک شیرابه به آبخوان مواجه هستیم.

به گفته الموتی مسئله ما اینست که ابتدا قبل از این که وارد هر نوع مدیریت حوزه پسماند شویم حتما یک بررسی کامل بر گلوگاه های مسئله انگیز حوزه مدیریت پسماند صورت گیرد. این مورد برای یک فعال محیط زیست مثل روز روشن است که عامل اصلی عدم موفقیت همه برنامه های شهرداری ها نیز است.
لزوم اختصاص اعتبارات کافی برای مدیریت درست پسماند
وی تصریح کرد: مدیران ارشد شهرداری واقعا عقیده به حل موضوع دارند و می خواهند که موضوع حل شود اما باید مانع را در این مورد ببینند. به نظر می آید باید یک مرتبه برای همیشه اعتبارات واقعی برای این مورد اختصاص داده شود همینطور شهرداری ها دست به عصا نباشند و در تمامی حوزه ها از لحظه تولید تا لحظه دفن دست شان باز باشد تا سرمایه گذاری را انجام دهند بعلاوه سرمایه گذاران را جلب کنند و مشوق های خوبی برای سرمایه گذاران داشته باشند که آنها نیز مشارکت و در این عرصه سرمایه گذاری کنند.

الموتی در انتها اظهار داشت: اگر ما به لحاظ تأسیساتی گرفتار ضعف نباشیم می توانیم این بحران را مدیریت نماییم ضمن این که مرحله تفکیک مان نیز از دست شبکه اقتصاد بیرون برود. به نظر می آید این اقدامات بر طبق بررسی های انجام شده در دانشگاه های داخلی خودمان نگرانی منابع مالی شهرداری را به کلی رفع خواهد نمود و حتی ذخیره و اندوخته ای نیز برای شهرداری ها خواهد داشت، یعنی اگر تفکیک پسماند از شبکه های فاسد بیرون برود، زباله خشک می تواند بموقع در چرخه بازیافت قرار بگیرد و تمام منابع مالی مورد نیاز شهرداری را تامین می کند. این واقعا فاجعه بار و حقیقتا شرم آور است که ما چنین امکان و ظرفیتی را برای کسب درآمد از این طلای کثیف داشته باشیم اما این کار را انجام ندهیم و همواره ناله نماییم که اعتباراتی برای مدیریت این بحران نداریم.





منبع:

1401/08/14
13:54:37
5.0 / 5
545
تگهای خبر: ابزار , استاندارد , تكنولوژی , تولید
این مطلب را می پسندید؟
(1)
(0)

تازه ترین مطالب مرتبط
نظرات بینندگان در مورد این مطلب
لطفا شما هم نظر دهید
= ۸ بعلاوه ۴
Beton Online بتن آنلاین

Beton Online بتن آنلاین

بتن آنلاین

سفارش بتن و بتن آرمه


betononline.ir: بتن با کیفیت، پروژه‌ای مطمئن

betononline.ir - تمام حقوق متعلق به سایت بتن آنلاین می باشد